互动交流/news
代理品牌/ product
ad smc
联系方式/contact

深圳市京野富科技有限公司
电话: 0755-28139884
传真: 0755-27582274
Email:fred@jingyefu.com
maggie@jingyefu.com

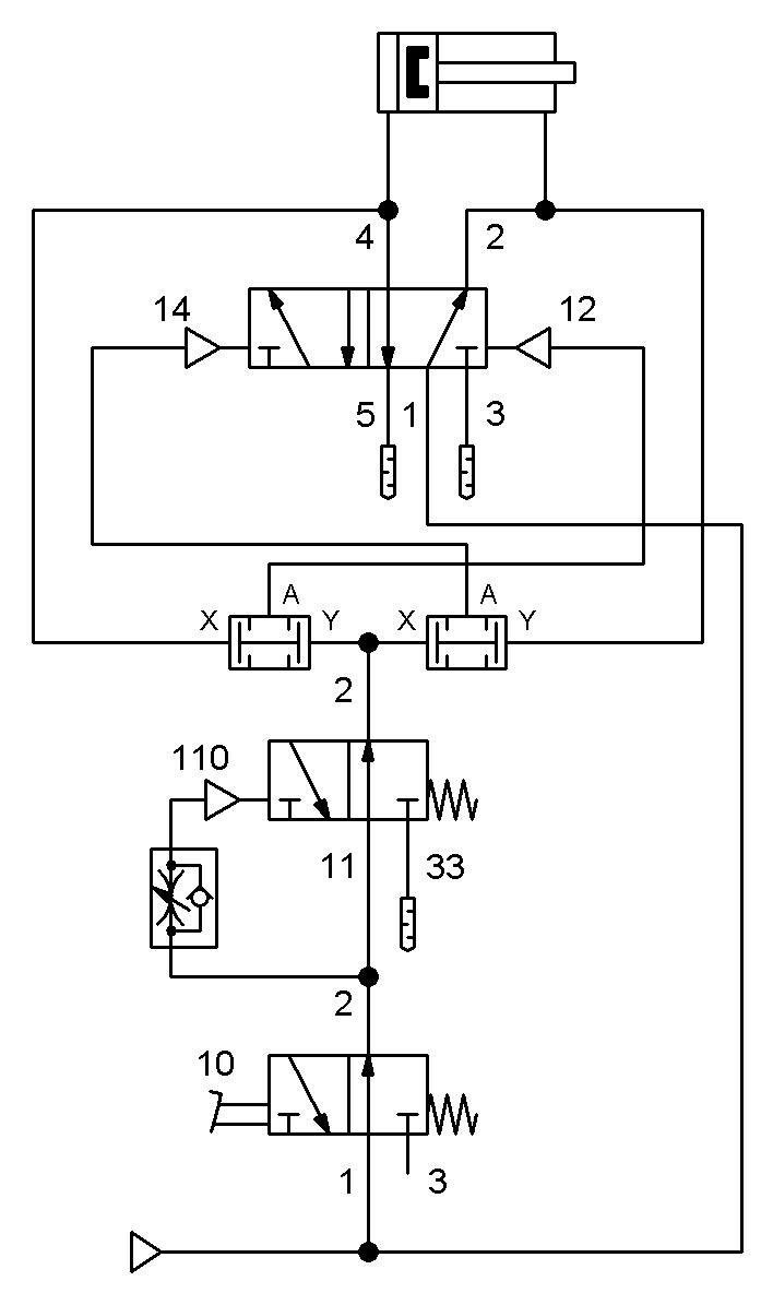
纯气路控制最低成本实现脚踏阀脉冲控制气缸

时间:{field:pubdate function=strftime('Y-m-d',@me)/} 来源:admin 打印本文

此气路作用如下:

1、脚踏阀踩下,气缸开始运动,此时松开脚踏阀气缸亦持续运动到位;

2、松开脚踏阀后再次踩下,气缸换向运行;

3、通过一个小的气控型2位3通阀及一个进气限流器实现采集脚踏阀脉冲信号;

4、采用两个廉价的逻辑“与”阀控制2位5通气控阀的换向。

PS:脚踏阀换成其它3通机控或手控阀气路亦成立(不可采用2通阀)